Sea-Bird Electronics            Products            Support            Software            Sales            Service            Search/Sitemap

SBE 32 Carousel Water Sampler
Configuration Details

div.gif (3429 bytes)

Brochure/specifications     Manual

Additional information: Application Note 45 -- Guide to SBE 32 Carousel Water Sampler Configuration Options

Geotraces Carousel -- Contact Sea-Bird for information about this Carousel, developed for use in the Geotraces program for detecting trace elements and their isotopes in the marine environment. Links:

Note: We do not publish prices on the website. Please contact us [seabird@seabird.com or (+1) 425-643-9866] for pricing.

Part # Description Notes
32 CAROUSEL WATER SAMPLER (standard) - Multi-bottle sampler in basic configuration for use with modem-equipped 911plus CTD. Includes electronics/release with mounting hub, adapter plates, lifting bail, guard frame, CTD extension stand, deck pads, & complete documentation. Bottles are not included. Specify: housing (depth) & connector, number of bottle positions & maximum bottle size selections. Order optional operating mode configurations &/or CTD integration in addition to basic configuration if required. Photos of standard shipment. Additional cables, mounts, etc. are dependent on options selected.

See SBE 32C Compact (12 or 24 bottles), 32SC Sub-Compact Carousel Water Sampler (12 bottles), or SBE 55 ECO Water Sampler (3 or 6 bottles) for smaller samplers.

Note: See SBE 55 and SBE 32 Change Notice for information on latch changes that were implemented in 2011.

SBE 32 Housing (depth) and Connector Selections -- MUST SELECT ONE
32-1a Aluminum housing, Standard connectors, 6800 m, 12- or 24-bottle Carousel Select housing (depth) & bottle capacity desired. 32-1f through -1h are same as 32-1a through -1c respectively, except they include wet-pluggable connectors on SBE 32. Order SBE 32 with connector type to match connector type on CTD(s) you will use it with -- interface cables have same connector type on both ends.

Wet-pluggable connectors may be mated in wet conditions. Their pins do not need to be dried before mating. By design, water on connector pins is forced out as connector is mated. However, they must not be mated or un-mated while submerged. Most wet-pluggable connectors have a non-conducting guide pin to assist pin alignment (exception: 6-pin connector) & require less force to mate, making them easier to mate reliably under dark or cold conditions, compared to our standard (Impulse XSG/RMG) connectors. Like standard connectors, wet-pluggables need proper lubrication & require care during use to avoid trapping water in sockets.


Standard connectors on
SBE 32 end cap shown with 32-3b
(optional sea-cable/serial data interface)


MCBH W
et-pluggable connector on
SBE 32C end cap shown without 32-3e
(optional sea-cable/serial data interface)

32-1b Titanium housing, Standard connectors, 7000 m, 12-bottle Carousel
32-1c Titanium housing, Standard connectors, 7000 m, 24-bottle Carousel
32-1f Aluminum housing, Wet-pluggable connectors, 6800 m, 12- or 24-bottle Carousel
32-1g Titanium housing, Wet-pluggable connectors, 7000 m, 12-bottle Carousel
32-1h Titanium housing, Wet-pluggable connectors, 7000 m, 24-bottle Carousel
SBE 32 Number of Bottle Positions and Maximum Bottle Size Selections -- MUST SELECT ONE
32-2a 12 bottle positions, 1.7 liter size (same as 5 liter size frame) Bottle positions defines number of lanyard release latches on pylon, number of bottle mounts, & bottle stand diameter.

Bottle size (volume) affects frame size. Typically, Carousel built for bottles of one size accommodates bottles of all smaller sizes. Consider shipboard storage & handling space limitations, & anticipate maximum bottle size needed. For example, if immediate need is for twelve 5-liter bottles, but 10-liter bottles may be desired in future, specify 12-position, 10-liter SBE 32.
Exceptions: Carousel built for 5-liter bottles does not accommodate 2.5-liter bottles; Carousel built for 20-liter bottles does not accommodate 10- or 12-liter bottles.

This option determines appropriate frame size, but does not include cost of bottles; order bottles separately.

32-2b 12 bottle positions, 2.5 liter size (same as 8 liter size frame)
32-2c 12 bottle positions, 5 liter size (2.5 liter bottles do not fit this frame)
32-2d 12 bottle positions, 8 liter size
32-2e 12 bottle positions, 10 liter size
32-2f 12 bottle positions, 12 liter size
32-2g 12 bottle positions, 20 liter size (10 and 12 liter bottles do not fit this frame)
32-2h 12 bottle positions, 30 liter size
32-2j 24 bottle positions, 1.7 / 2.5 liter size
32-2k 24 bottle positions, 5 liter size (2.5 liter bottles do not fit this frame)
32-2l 24 bottle positions, 8 liter size
32-2m 24 bottle positions, 10 liter size
32-2n 24 bottle positions, 12 liter size
SBE 32 Operating Mode Configuration Options
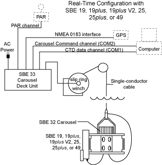
32-3b (Standard connectors) Optional real-time sea-cable/serial data interface (adds 2 bulkhead connectors) for real-time operation with SBE 33 Deck Unit & SBE 19, 19plus, 19plus V2, 25, or 25plus Standard SBE 32 (without 32-3b) can be used with following systems:

  • Autonomous operation (no conducting wire; bottles close based on pre-programmed pressures or times) ‑
    SBE 9plus CTD with SBE 17plus V2 Searam;
    SBE 19, 19plus, 19plus V2, 25, or 25plus CTD or SBE 50 Pressure Sensor with AFM;
    No CTD with AFM.

      

SBE 32 with 32-3b can be used with following system, in addition to systems described for standard SBE 32:

  • Real-time data acquisition & water sampler control ‑
    SBE 19, 19plus, 19plus V2, 25, 25plus, or 49 CTD with SBE 33 Deck Unit;
    No CTD with SBE 33 Deck Unit.

Notes:

  • Optional auxiliary sensors on CTDs not shown.
  • For real-time systems:
    - Computer, slip-ring-equipped winch, conductive cable, & NMEA 0183 navigation device not supplied by Sea-Bird.
    - Seasave also supports acquisition of data from a NMEA device connected directly to computer (instead of deck unit) for all CTDs shown.
Ordering 32-3b for SBE 32 with standard connectors provides system with most flexibility, allowing you to easily swap equipment at sea to accommodate any application described above. To order system components, see CTD (SBE 9plus, 19plus V2, 25plus, 49, or 50), Deck Unit (SBE 11plus or 33), 17plus for Searam, & 32-3d for AFM.
32-3d (Standard connectors) Optional Auto Fire Module (AFM) programmable controller/battery pack/CTD interface for autonomous operation. Fires bottles at user-programmable depths (includes AFM to CTD mount, AFM/32 interface cable, & data I/O cable). 32-3d integrates SBE 32 with AFM for autonomous operation. 32-3d does not involve any modification of SBE 32 itself, but is simply purchase & integration of AFM with system. AFM is rated for 6800 m. See AFM datasheet for more information.
32-3e (Wet-pluggable connectors) Optional real-time sea-cable/serial data interface (adds 2 bulkhead connectors) for real-time operation with SBE 33 Deck Unit & SBE 19, 19plus, 19plus V2, 25, or 25plus. Requires CTD & Carousel with optional Wet-pluggable connectors. Same as 32-3b, except it includes wet-pluggable connectors on additional bulkhead connectors. Applicable if wet-pluggable connectors selected for SBE 32 (32-1f, -1g, or -1h) & CTD. Ordering 32-3e for SBE 32 with wet-pluggable connectors provides system with most flexibility, allowing you to easily swap equipment at sea to accommodate any application described above. To order system components, see CTD (SBE 9plus, 19plus V2, 25plus, 49, or 50), Deck Unit (SBE 11plus or 33), 17plus for Searam, & 32-3f for AFM.
32-3f (Wet-pluggable connectors) Optional Auto Fire Module (AFM) programmable controller/battery pack/CTD interface for autonomous operation. Fires bottles at user-programmable depths (includes AFM to CTD mount, AFM/32 interface cable, & data I/O cable). Requires CTD & Carousel with optional Wet-pluggable connectors. Same as 32-3d, except it includes wet-pluggable connectors on AFM & interface cables. Applicable if wet-pluggable connectors selected for SBE 32 (32-1f, -1g, or -1h) & CTD. See AFM datasheet for more information.
SBE 32 CTD Integration Options (includes interface cables & mounting hardware)
32-4a CTD integration (Standard connectors), SBE 9plus (real-time) horizontal cage mount General Information:

CTD integration options do not involve any modification of SBE 32 itself, but simply provide appropriate mounts & interface cables for systems. See SBE 32 Optional Operating Mode Configurations above to provide desired functionality.

All CTDs (SBE 9plus, 19, 19plus, 19plus V2, 25, or 25plus) mount horizontally, in their cage, in CTD extension stand that attaches to bottom of SBE 32 frame (CTD extension stand is included in base price of SBE 32).

SBE 32 shown with Option 32-4a & SBE 9plus CTD

 

Specific Information:

  • 32-4b & -4c: SBE 19, 19plus, 19plus V2 do not come standard with cage. To order cage for 19plus or 19plus V2, see 19plus V2 listing.
  • 32-4f through -4j: These are same as 32-4a through -4e respectively, except they include wet-pluggable connectors on interface cables. Applicable if wet-pluggable connectors selected for SBE 32 (32-1f through -1h) & interfacing CTD / instrument.
32-4b CTD integration (Standard connectors), SBE 19/19plus/19plus V2/25/25plus (real-time) horizontal cage mount. Order cage for 19/19plus/19plus V2 separately.
32-4c CTD integration (Standard connectors), SBE 19/19plus/19plus V2/25/25plus with AFM (auto-fire mode), horizontal cage mount. Order cage for 19/19plus/19plus V2 separately.
32-4d CTD integration (Standard connectors), SBE 9plus with 17plus (auto-fire mode), horizontal cage mount
32-4e SBE 50 & AFM integration (Standard connectors) -- enables bottles to be fired at pre-programmed pressures (auto-fire mode) without using a CTD.
32-4f CTD integration (Wet-pluggable connectors), SBE 9plus (real-time) horizontal cage mount. Requires CTD & Carousel with optional Wet-pluggable connectors.
32-4g CTD integration (Wet-pluggable connectors), SBE 19/19plus/19plus V2/25/25plus (real-time) horizontal cage mount. Requires CTD & Carousel with optional Wet-pluggable connectors. Order cage for 19/19plus/19plus V2 separately.
32-4h CTD integration (Wet-pluggable connectors), SBE 19/19plus/19plus V2/25/25plus with AFM (auto-fire mode), horizontal cage mount. Requires CTD, Carousel, & AFM with optional Wet-pluggable connectors. Order cage for 19/19plus/19plus V2 separately.
32-4i CTD integration (Wet-pluggable connectors), SBE 9plus with 17plus (auto-fire mode), horizontal cage mount. Requires CTD, Carousel, & 17plus with optional Wet-pluggable connectors.
32-4j SBE 50 & AFM integration (Wet-pluggable connectors) -- enables bottles to be fired at pre-programmed pressures (auto-fire mode) without using a CTD. Requires SBE 50, Carousel, & AFM with optional Wet-pluggable connectors.
Carousel Spares& Accessories and SBE Improved Sample Bottles -- see separate listings
SBE 32C (compact) and SBE 32SC (sub-compact) Carousel -- see separate listings

 

Product configuration options listing for all products

Additional cables, mount kits, and spares may be found at: Cables, Mount kits for Sea-Bird sensors, Mount kits for Third Party sensors, Spare parts

div.gif (3436 bytes)

Sea-Bird Home     Phone: (+1) 425-643-9866     Fax: (+1) 425-643-9954     E-mail: seabird@seabird.com